格力中央空調GMV 商用多聯機工程設計及安裝
一、室內、外機制冷劑配管設計
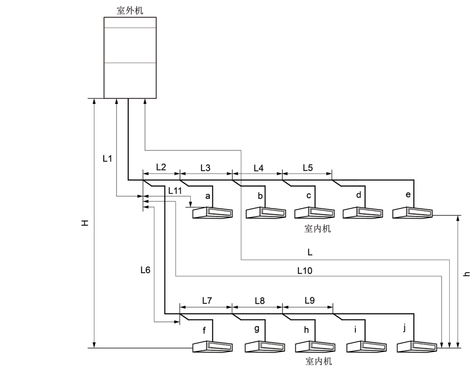
1、室內外機制冷劑配管允許長度和落差
◆ 上出風室內外機連接方式
上出風室內外機連接方式采用 Y 型分歧管連接,連接方式見下圖:

GMV Water 水源熱泵直流變頻多聯空調機組
| 外機型號 | 氣管管徑(mm) | 液管管徑(mm) |
| GMV-W224WM | 無需加大管徑 | 無需加大管徑 無 |
| GMV-W252WM | 無需加大管徑 | 無需加大管徑 無 |
| GMV-W280WM | 無需加大管徑 | Φ12.7 |
| GMV-W335WM | Φ28.6 | Φ15.9 |
| GMV-W448WM | Φ31.8 | Φ15.9 |
| GMV-W504WM | Φ31.8 | Φ19.05 |
| GMV-W560WM | Φ31.8 | Φ19.05 |
| GMV-W615WM | Φ31.8 | Φ19.05 |
| GMV-W670WM | Φ31.8 | Φ19.05 |
| GMV-W728WM | Φ38.1 | Φ22.2 |
| GMV-W784WM | Φ38.1 | Φ22.2 |
| GMV-W840WM | Φ38.1 | Φ22.2 |
| GMV-W895WM | Φ38.1 | Φ22.2 |
| GMV-W950WM | Φ38.1 | Φ22.2 |
| GMV-W1005WM | Φ41.3 | Φ22.2 |
| GMV-W1064WM | Φ41.3 | Φ22.2 |
| GMV-W1120WM | Φ41.3 | Φ22.2 |
| GMV-W1175WM | Φ41.3 | Φ22.2 |
| GMV-W1230WM | Φ41.3 | Φ22.2 |
| GMV-W1285WM | Φ41.3 | Φ22.2 |
| GMV-W1340WM | Φ44.5 | Φ22.2 |
② 如果室內機距離其近的分歧管長度大于 10m 時,額定容量 5.0kW 的及以下內機液管應加大一號。
GMV HR 熱回收多聯空調機組
L12: 一分歧管至遠室內機距離;
L11:一分歧管至近室內機距離
室內分歧管的等效距離為 0.5m。
注意:
① 正常條件下,室內機一分歧管至遠內機的管長為 40m,當均滿足以下條件時,可達到 90m。
1) 總配管實際長度 L1+L2×2+L3×2+L4×2+…+L10×2+a11+a12+…+d21+d22 ≤ 1000m;
2)各個室內機距離近的分歧管距離 a11,a12,b11,b21,b22,b31,c11,d11,d21,d22 ≤ 40m;
3)距離室內一分歧管遠內機與近內機管長差 L12-L11 ≤ 40m。
② 室外機距離室內機一分歧管的主管******距離≥ 90m 時,則主管的高壓氣管、氣管和液管均應按下表調整管徑。
③ 如果室內機距離其近的分歧管長度大于 10m 時,內機液管管徑小于等于 6.35mm 的應加大一號。
◆ 側出風室內外機連接方式
GMV ES 側出風直流變頻多聯機
GMV-80WL/B1、GMV-100WL/B1、GMV-112WL/B1、GMV-120WL/B1 配管參數見下表:
GMV-140WL/B2、GMV-140WL/BS、GMV-160WL/B2、GMV-160WL/BS、GMV-180WL/B、GMV-180WL/BS、
GMV-200WL/B、GMV-224WL/B、GMV-250WL/B、GMV-280WL/B、GMV-310WL/B、GMV-335WL/B 機組配管參數
見下表:GMV S 多聯式空調機組
GMV-250WL/L 機組配管參數見下表:
3、配管選擇
◆ 上出風外機
(1)多模塊連接時,室外機安裝順序按照容量大小排序,必需滿足:室外機 4 ≥室外機 3 ≥室外機 2 ≥室外機 1。
(2)室外機與室外機分歧管間的配管“A”。
根據室外機分歧管上游連接的室外機容量選擇,按下表選擇管徑。
(3)室外機分歧管間的配管“B”,室外機至室內分歧管的配管“C”。
根據室外機分歧管上游連接的所有室外機容量總和選擇。
(4)室內側分歧管間的配管“D”。
室內機間的分歧管間的配管尺寸根據下游內機總容量的大小選擇。
(5)室內分歧管至室內機間的配管“E”。
室內機分歧管與室內機間配管尺寸保持與室內機配管尺寸一致。
(6)室外模塊間分歧管“①”的選擇

(7)室內側分歧管“②”的選擇
室內機間的分歧管選擇根據下游內機總容量的大小按下表選擇。
GMV HR 熱回收多聯空調機組
注意:
多模塊連接時,室外機安裝順序按照容量大小排序,必需滿足:室外機 3 ≥室外機 2 ≥室外機 1。
(1)各模塊至室外機間的分歧管配管 ( 圖中“M1、M2、M3”部分 ) 尺寸按基礎模塊室外機的接管尺寸選擇。
| 基礎模塊 | 低壓氣管(mm) | 液管(mm) |
| GMV-Q252WM/E | Φ19.05 | Φ9.52 |
| GMV-Q280WM/E | Φ22.2 | Φ9.52 |
| GMV-Q335WM/E | Φ25.4 | Φ12.7 |
| GMV-Q400WM/E | Φ25.4 | Φ12.7 |
| GMV-Q450WM/E | Φ28.6 | Φ12.7 |
GMV ES 側出風直流變頻多聯機
| 基礎模塊 | 氣管 (mm) | 液管 (mm) |
| GMV-80WL/B1 | Φ15.9 | Φ9.52 |
| GMV-100WL/B1 | Φ15.9 | Φ9.52 |
| GMV-112WL/B1 | Φ15.9 | Φ9.52 |
| GMV-120WL/B1 | Φ15.9 | Φ9.52 |
| GMV-140WL/B2 | Φ15.9 | Φ9.52 |
| GMV-160WL/B2 | Φ19.05 | Φ9.52 |
| GMV-180WL/B | Φ19.05 | Φ9.52 |
| GMV-140WL/BS | Φ15.9 | Φ9.52 |
| GMV-160WL/BS | Φ19.05 | Φ9.52 |
| GMV-180WL/BS | Φ19.05 | Φ9.52 |
| GMV-200WL/B | Φ19.05 | Φ9.52 |
| GMV-224WL/B | Φ19.05 | Φ9.52 |
| GMV-250WL/B | Φ19.05 | Φ9.52 |
| GMV-280WL/B | Φ22.4 | Φ9.52 |
| GMV-310WL/B | Φ25.4 | Φ12.7 |
| GMV-335WL/B | Φ25.4 | Φ12.7 |
GMV ES 側出風直流變頻多聯機
① GMV-80WL/B1、GMV-100WL/B1、GMV-112WL/B1、GMV-120WL/B1 機型液管總長 20m 無需追加冷媒。
② GMV-140WL/B2、GMV-160WL/B2、GMV-180WL/B、GMV-140WL/BS、GMV-160WL/BS、GMV-180WL/BS 機型液管總長 30m 無需追加冷媒。
保證系統不泄漏后,在壓縮機沒有工作時,首先從室外機液管閥門注入口處向機組追加充注規定量的 R410A 制冷劑直到充注到需要量為止。當發現由于管內壓力上升而不能較快充注到所需要補充的制冷劑量時,可以將機組置于制冷開機狀態,從外機低壓檢修口處進行制冷劑充注。
四、產品電氣安裝
電氣安裝注意事項
(1) 按國家布線規則進行安裝,所有提供的零部件、材料、電氣作業都必須符合當地法規。
(2) 必須使用空調機組專用電源,并且電源規格必須與機組額定電源一致。
(3) 電源線必須可靠固定,以免接線端子受力。請不要用力拉扯電源線。
(4) 電源線線徑應足夠大,電源線和連接線損壞必須用專用的電纜線來更換。
(5) 所有電氣安裝務必由專業人士按當地法律、規章和對應說明書進行。
(6) 機組必須可靠接地,需符合當地國家的相關要求。
(7) 必須安裝可切斷整個系統電源的斷路器和漏電開關(單臺機組需配 30mA 的漏電開關)。
(8) 斷路器應同時具有磁脫扣和熱脫扣功能,以保證短路和過載都得到保護,應選用“D”型斷路器。
(9) 現場接線時請以機身所貼線路圖為準。
(10) 室內外機組之間的配線,須使用規定的電線正確連接,并使接線端子不直接受到外力的影響確實固定好。連接或固定不好,可能引起火災事故。
(11) 電線中間不許接駁。當連接電線長度不夠時,請聯系指定服務店重新配備一條長度足夠的專用電線。
GMV6 人工智能多聯機
| 型號 | 各組合模塊斷 路器容量(A) | 接地線小截面積 (mm2 ) |
| GMV-252WM/X | 20 | 2.5 |
| GMV-280WM/X | 25 | 2.5 |
| GMV-335WM/X | 25 | 4.0 |
| GMV-400WM/X | 32 | 4.0 |
| GMV-450WM/X | 32 | 4.0 |
| GMV-504WM/X | 40 | 6.0 |
| GMV-560WM/X | 40 | 6.0 |
| GMV-615WM/X | 50 | 10.0 |
| GMV-680WM/X | 50 | 10.0 |
| GMV-735WM/X | 25+32 | 4.0+4.0 |
| GMV-785WM/X | 25+32 | 4.0+4.0 |
| GMV-839WM/X | 25+40 | 4.0+6.0 |
| GMV-895WM/X | 25+50 | 2.5+10.0 |
| GMV-950WM/X | 25+50 | 4.0+10.0 |
| GMV-1015WM/X | 32+50 | 4.0+10.0 |
| GMV-1064WM/X | 40+40 | 6.0+6.0 |
| GMV-1119WM/X | 40+50 | 6.0+10.0 |
| GMV-1175WM/X | 40+50 | 6.0+10.0 |
| GMV-1230WM/X | 50+50 | 10.0+10.0 |
| GMV-1295WM/X | 50+50 | 10.0+10.0 |
| GMV-1360WM/X | 50+50 | 10.0+10.0 |
| GMV-1399WM/X | 25+40+40 | 4.0+6.0+6.0 |
| GMV-1455WM/X | 25+40+50 | 2.5+6.0+10.0 |
| GMV-1510WM/X | 25+50+50 | 2.5+10.0+10.0 |
| GMV-1565WM/X | 25+50+50 | 4.0+10.0+10.0 |
| GMV-1623WM/X | 40+40+50 | 6.0+6.0+10.0 |
| GMV-1679WM/X | 40+40+50 | 6.0+6.0+10.0 |
| GMV-1734WM/X | 40+50+50 | 6.0+10.0+10.0 |
| GMV-1790WM/X | 40+50+50 | 6.0+10.0+10.0 |
| GMV-1845WM/X | 50+50+50 | |
| GMV-1910WM/X | 50+50+50 | 10.0+10.0+10.0 |
| GMV-1975WM/X | 50+50+50 | 10.0+10.0+10.0 |
| GMV-2040WM/X | 50+50+50 | 4.0+6.0+10.0+10.0 |
| GMV-2069WM/X | 25+40+50+50 | 4.0+6.0+6.0+10.0 |
| GMV-2129WM/X | 32+40+40+50 | 4.0+6.0+10.0+10.0 |
| GMV-2190WM/X | 32+40+50+50 | 4.0+10.0+10.0+10.0 |
| GMV-2245WM/X | 32+50+50+50 | 6.0+6.0+6.0+10.0 |
| GMV-2295WM/X | 40+40+40+50 | 6.0+6.0+10.0+10.0 |
| GMV-2350WM/X | 40+40+50+50 | 6.0+10.0+10.0+10.0 |
| GMV-2414WM/X | 40+50+50+50 | 6.0+10.0+10.0+10.0 |
| GMV-2470WM/X | 40+50+50+50 | 10.0+10.0+10.0+10.0 |
| GMV-2525WM/X | 50+50+50+50 | 10.0+10.0+10.0+10.0 |
| GMV-2590WM/X | 50+50+50+50 | 10.0+10.0+10.0+10.0 |
| GMV-2655WM/X | 50+50+50+50 | 10.0+10.0+10.0+10.0 |
| GMV-2720WM/X | 50+50+50+50 | 10.0+10.0+10.0+10.0 |
GMV ES 上出風直流變頻多聯空調機組
| 機型 | 總斷路器容量 (A) | 接地線小截面積 (mm2) |
| GMV-250W/A1 | 20 | 2.5 |
| GMV-300W/A1 | 25 | 2.5 |
| GMV-350W/A1 | 32 | 4.0 |
| GMV-400W/A | 32 | 4.0 |
| GMV-450W/A | 40 | 6.0 |
| GMV-504W/A1 | 50 | 10 |
| GMV-560W/A1 | 63 | 10 |
| GMV-615W/A1 | 63 | 10 |
| GMV-730W/A1 | 63 | 16.0 |
| GMV-785W/A1 | 63 | 16.0 |
| GMV-850W/A1 | 80 | 16.0 |
| GMV-900W/A1 | 80 | 16.0 |
GMV ES 側出風直流變頻多聯機
| 機型 | 斷路器容量 (A) | 接地線根數 × 小截 面積(mm2 ) |
| GMV-80WL/B1 | 25 | 1×2.5 |
| GMV-100WL/B1 | 25 | 1×2.5 |
| GMV-112WL/B1 | 25 | 1×2.5 |
| GMV-120WL/B1 | 32 | 1×2.5 |
| GMV-140WL/B2 | 32 | 1×4.0 |
| GMV-160WL/B2 | 40 | 1×6.0 |
| GMV-180WL/B | 40 | 1×6.0 |
| GMV-140WL/BS | 16 | 1×2.5 |
| GMV-160WL/BS | 16 | 1×2.5 |
GMV-224WL/B
| GMV-180WL/BS | 16 | 1×2.5 |
| GMV-200WL/B | 20 | 1×2.5 |
| 20 | 1×2.5 | |
| GMV-250WL/B | 25 | 1×2.5 |
| GMV-280WL/B | 25 | 1×2.5 |
| GMV-310WL/B | 32 | 1×2.5 |
| GMV-335WL/B | 32 | 1×2.5 |
GMV HR 熱回收多聯空調機組
| 機型 | 各組合模塊斷路器 容量(A) | 接地線小截面積 (mm2) |
| GMV-Q252WM/E | 25 | 4.0+6.0 |
| GMV-Q280WM/E | 25 | 4.0+6.0 |
| GMV-Q335WM/E | 32 | 6.0+6.0 |
| GMV-Q400WM/E | 40 | 6.0+6.0 |
| GMV-Q450WM/E | 40 | 4.0+4.0+6.0 |
| GMV-Q504WM/E | 25+25 | 4.0+4.0+6.0 |
| GMV-Q560WM/E | 25+25 | 4.0+4.0+6.0 |
| GMV-Q615WM/E | 25+32 | 4.0+6.0+6.0 |
| GMV-Q680WM/E | 25+40 | 4.0+6.0+6.0 |
| GMV-Q730WM/E | 25+40 | 4.0+6.0+6.0 |
| GMV-Q785WM/E | 32+40 | 6.0+6.0+6.0 |
| GMV-Q850WM/E | 40+40 | 6.0+6.0+6.0 |
| GMV-Q900WM/E | 40+40 | 4.0+4.0+6.0+6.0 |
| GMV-Q960WM/E | 25+25+40 | 4.0+4.0+6.0+6.0 |
| GMV-Q1010WM/E | 25+25+40 | 4.0+4.0+6.0+6.0 |
| GMV-Q1065WM/E | 25+32+40 | 4.0+6.0+6.0+6.0 |
| GMV-Q1130WM/E | 25+40+40 | 4.0+6.0+6.0+6.0 |
| GMV-Q1180WM/E | 25+40+40 | 4.0+6.0+6.0+6.0 |
| GMV-Q1235WM/E | 32+40+40 | 6.0+6.0+6.0+6.0 |
| GMV-Q1300WM/E | 40+40+40 | 6.0+6.0+6.0+6.0 |
| GMV-Q1350WM/E | 40+40+40 | 6.0+6.0+6.0 |
| GMV-Q1410WM/E | 25+25+40+40 | 6.0+6.0+6.0 |
| GMV-Q1460WM/E | 25+25+40+40 | 6.0+6.0+6.0 |
| GMV-Q1515WM/E | 25+32+40+40 | 4.0+4.0+6.0+6.0 |
| GMV-Q1580WM/E | 32+40+40+40 | 4.0+4.0+6.0+6.0 |
| GMV-Q1630WM/E | 32+40+40+40 | 4.0+4.0+6.0+6.0 |
| GMV-Q1685WM/E | 32+40+40+40 | 4.0+6.0+6.0+6.0 |
| GMV-Q1750WM/E | 40+40+40+40 | 4.0+6.0+6.0+6.0 |
| GMV-Q1800WM/E | 40+40+40+40 | 6.0+6.0+6.0+6.0 |
光伏直驅變頻多聯空調機組室外機
| 機型 | 各組合模塊斷路器 容量(A) | 接地線小截面積 (mm2) |
| GMV-Y252WM/C | 40+40 | 6 |
| GMV-Y280WM/C | 40+40 | 6 |
| GMV-Y335WM/C | 40+40 | 6 |
| GMV-Y504WM/C | 40+40+40 | 6+6 |
| GMV-Y560WM/C | 40+40+40 | 6+6 |
| GMV-Y615WM/C | 40+40+40 | |
| GMV-Y670WM/C | 40+40+40 | 6+6 |
| GMV-Y784WM/C | 40+40+40 | 6+6+6 |
| GMV-Y840WM/C | 40+40+40+40 | 6+6+6 |
| GMV-Y895WM/C | 40+40+40+40 | 6+6+6 |
| GMV-Y950WM/C | 40+40+40+40 | 6+6+6 |
| GMV-Y1005WM/C | 40+40+40+40 | 6+6+6 |
| GMV-Y1092WM/C | 40+40+40+40 | 6+6+6+6 |
| GMV-Y1120WM/C | 40+40+40+40 | 6+6+6+6 |
| GMV-Y1175WM/C | 40+40+40+40 | 6+6+6+6 |
| GMV-Y1230WM/C | 40+40+40+40 | 6+6+6+6 |
| GMV-Y1285WM/C | 40+40+40+40 | 6+6+6+6 |
| GMV-Y1340WM/C | 40+40+40+40 | 6+6+6+6 |
| 機型 | 各組合模塊斷路器容量 | 組合方式 |
| GMV-Y252WM/C | - | - |
| GMV-Y280WM/C | - | - |
| GMV-Y335WM/C | - | - |
| GMV-Y504WM/C | 20+20 | GMV-Y252WM/C +GMV-Y252WM/C |
| GMV-Y560WM/C | 20+20 | GMV-Y280WM/C +GMV-Y280WM/C |
| GMV-Y615WM/C | 20+20 | GMV-Y280WM/C +GMV-Y335WM/C |
| GMV-Y670WM/C | 20+20 | GMV-Y335WM/C +GMV-Y335WM/C |
| GMV-Y784WM/C | 20+20+20 | GMV-Y252WM/C +GMV-Y252WM/C +GMV-Y280WM/C |
| GMV-Y840WM/C | 20+20+20 | GMV-Y280WM/C +GMV-Y280WM/C +GMV-Y280WM/C |
| GMV-Y895WM/C | 20+20+20 | GMV-Y280WM/C +GMV-Y280WM/C +GMV-Y335WM/C |
| GMV-Y950WM/C | 20+20+20 | GMV-Y280WM/C +GMV-Y335WM/C +GMV-Y335WM/C |
| GMV-Y1005WM/C | 20+20+20 | GMV-Y335WM/C +GMV-Y335WM/C +GMV-Y335WM/C |
| GMV-Y1092WM/C | 20+20+20+20 | GMV-Y252WM/C +GMV-Y280WM/C +GMV-Y280WM/C +GMV-Y280WM/C |
| GMV-Y1120WM/C | 20+20+20+20 | GMV-Y280WM/C +GMV-Y280WM/C +GMV-Y280WM/C +GMV-Y280WM/C |
| GMV-Y1175WM/C | 20+20+20+20 | GMV-Y280WM/C +GMV-Y280WM/C +GMV-Y280WM/C +GMV-Y335WM/C |
| GMV-Y1230WM/C | 20+20+20+20 | GMV-Y280WM/C +GMV-Y280WM/C +GMV-Y335WM/C +GMV-Y335WM/C |
| GMV-Y1285WM/C | 20+20+20+20 | GMV-Y280WM/C +GMV-Y335WM/C +GMV-Y335WM/C +GMV-Y335WM/C |
| GMV-Y1340WM/C | 20+20+20+20 | GMV-Y335WM/C +GMV-Y335WM/C +GMV-Y335WM/C +GMV-Y335WM/C |
GMV Z 直流電源變頻多聯空調機組
| 機型 | 各組合模塊直流 斷路器容量(A) | 接地線小截面積 (mm2) |
| GMV-280WM/C(Z) | 25 | 2.5 |
| GMV-335WM/C(Z) | 25 | 2.5 |
| GMV-560WM/C(Z) | 25+25 | 2.5+2.5 |
| GMV-615WM/C(Z) | 25+25 | 2.5+2.5 |
| GMV-670WM/C(Z) | 25+25 | 2.5+2.5 |
| GMV-840WM/C(Z) | 25+25+25 | 2.5+2.5+2.5 |
| GMV-895WM/C(Z) | 25+25+25 | 2.5+2.5+2.5 |
| GMV-950WM/C(Z) | 25+25+25 | 2.5+2.5+2.5 |
| GMV-1005WM/C(Z) | 25+25+25 | 2.5+2.5+2.5 |
| GMV-1120WM/C(Z) | 25+25+25+25 | 2.5+2.5+2.5+2.5 |
| GMV-1175WM/C(Z) | 25+25+25+25 | 2.5+2.5+2.5+2.5 |
| GMV-1230WM/C(Z) | 25+25+25+25 | 2.5+2.5+2.5+2.5 |
| GMV-1285WM/C(Z) | 25+25+25+25 | 2.5+2.5+2.5+2.5 |
| GMV-1340WM/C(Z) | 25+25+25+25 | 2.5+2.5+2.5+2.5 |
GMV Water 水源熱泵直流變頻多聯空調機組
| 機型 | 各組合模塊斷 路器容量(A) | 總電源線徑 (mm2) |
| GMV-W224WM | 20 | 2.5 |
| GMV-W252WM | 20 | 2.5 |
| GMV-W280WM | 25 | 2.5 |
| GMV-W335WM | 25 | 2.5 |
| GMV-W448WM | 20+20 | 6 |
| GMV-W504WM | 20+25 | 6 |
| GMV-W560WM | 25+25 | 6 |
| GMV-W615WM | 25+25 | 6 |
| GMV-W670WM | 25+25 | 6 |
| GMV-W728WM | 20+20+20 | 10 |
| GMV-W784WM | 20+20+25 | 10 |
| GMV-W840WM | 25+25+25 | 10 |
| GMV-W895WM | 25+25+25 | 16 |
| GMV-W950WM | 25+25+25 | 16 |
| GMV-W1005WM | 25+25+25 | 16 |
| GMV-W1064WM | 20+25+25+25 | 16 |
| GMV-W1120WM | 20+25+25+25 | 16 |
| GMV-W1175WM | 20+25+25+25 | 16 |
| GMV-W1230WM | 20+25+25+25 | 16 |
| GMV-W1285WM | 20+25+25+25 | 16 |
| GMV-W1340WM | 20+25+25+25 | 16 |
以上是武漢格力中央空調提供的格力GMV 商用多聯機工程設計及安裝參數

咨詢熱線: